IHG立式離心泵
發布時間:2020-11-13 21:30:38
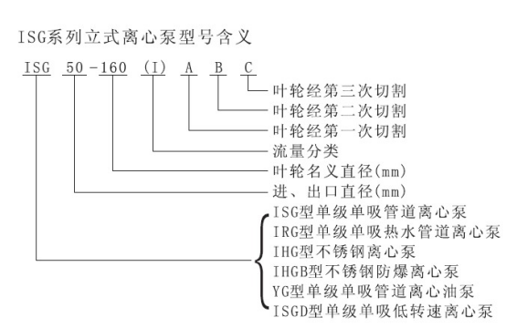
IHG型系列單級單吸管道離心泵,是本單位科技人員聯合國內水泵專業技術人員,選用國內新款水力模型,采用IS型離心泵之性能參數,在一般立式泵的基礎上進行巧妙組合設計而成,同時根據使用溫度、介質等不同在ISG型基礎上派生出的腐蝕性化工泵。該系列產品具有有效節能、噪音低、性能可靠等優點。
發布時間:2020-11-13 21:30:38
IHG型系列單級單吸管道離心泵,是本單位科技人員聯合國內水泵專業技術人員,選用國內新款水力模型,采用IS型離心泵之性能參數,在一般立式泵的基礎上進行巧妙組合設計而成,同時根據使用溫度、介質等不同在ISG型基礎上派生出的腐蝕性化工泵。該系列產品具有有效節能、噪音低、性能可靠等優點。
IHG型系列單級單吸管道離心泵詳細介紹
產品概述
IHG型系列單級單吸管道離心泵,是本單位科技人員聯合國內水泵專業技術人員,選用國內新款水力模型,采用IS型離心泵之性能參數,在一般立式泵的基礎上進行巧妙組合設計而成,同時根據使用溫度、介質等不同在ISG型基礎上派生出的腐蝕性化工泵。該系列產品具有有效節能、噪音低、性能可靠等優點。
產品特點
1、 泵為立式結構,進出口口徑相同,且位于同一水平線上,可像閥門一樣安裝于管路之中,外形緊湊美觀,占地面積小,建筑投入低,如加上防護罩則可放置戶外使用。
2、 葉輪直徑安裝在電機的加長軸上,軸向尺寸短,結構緊湊,泵與電機軸承配置合理,能有效地平衡泵運轉產生的徑向和軸向負荷,從而保證了泵的運行平穩,振動小、噪音低。
3、 軸封采用機械密封或機械密封組合,采用進口鈦合金密封環、中型耐高溫機械密封和采用硬質合金材質,耐磨密封,能有效地增長機械密封的使用時間。
4、 安裝檢修方便,無需拆動管路系統,只要卸下泵聯體座螺母即可抽出全部轉子部件。
5、 可根據使用要求即流量和揚程的需求采用泵的串、并聯運行方式。
6、 可根據管路布置的要求用泵的豎式和橫式安裝。

主要用途
IHG型立式不銹鋼管道化工離心泵,供輸送不含固體顆粒,具有腐蝕性,粘度類似于水的液體,適用于石油、化工、冶金、電力、造紙食品制藥和合成纖維等部門,使用溫度為﹣20℃~﹢120℃。
IHGB型立式不銹鋼防爆化工離心泵,可供特殊環境必須是防爆電機運行的場合使用,供輸送不含固體顆粒,具有腐蝕性,粘度類似于水的液體,適用于石油、化工、冶金、電力、造紙食品制藥和合成纖維等部門,使用溫度為﹣20℃~﹢120℃。
IHGD立式低轉速離心泵,適用于環境噪聲要求很低的場合及空調循環等。